logo
nihao1
nihao4
谁能为中国车企出海扬帆?|请回答2024
谁能为中国车企出海扬帆?|请回答2024

在中国车企开启“大航海时代”的背景下,国内外零部件厂商都试图抓住这一增长机遇。

盈利与库存重压 困兽犹斗的经销商路在何方
盈利与库存重压 困兽犹斗的经销商路在何方

盈利与库存重压 困兽犹斗的经销商路在何方

解决小区充电难 埃安家门口建充电站
解决小区充电难 埃安家门口建充电站

解决小区充电难 埃安家门口建充电站

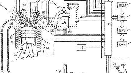
福特申请新专利 或延长内燃机运行时间
福特申请新专利 或延长内燃机运行时间

福特向美国专利商标局(USPTO)申请新专利,将曲轴箱强制通风(PCV)系统(或各种类似的蒸发排放系统)收集的蒸气排入预燃室,从而提高内燃机的效率。

智驾感知,2024年是否会有新回答?
智驾感知,2024年是否会有新回答?

行业仍在探索一个未定的答案。

特斯拉全新Roadster要来了!明年发货
特斯拉全新Roadster要来了!明年发货

特斯拉全新Roadster要来了!明年发货

阿斯顿·马丁2023年亏损收窄,推迟推出首款纯电动汽车
阿斯顿·马丁2023年亏损收窄,推迟推出首款纯电动汽车

阿斯顿·马丁2023年亏损收窄,推迟推出首款纯电动汽车

“行业耻辱”?老汽车人造新车,“丁磊们”差在哪?
“行业耻辱”?老汽车人造新车,“丁磊们”差在哪?

“行业耻辱”?老汽车人造新车,“丁磊们”差在哪?

降本“大刀”,“砍”向供应商
降本“大刀”,“砍”向供应商

欧洲汽车制造商及其已经捉襟见肘的零部件供应商将面临艰难的一年。

2024,新势力生存法则
2024,新势力生存法则

销量、粮草、信心,缺一不可。